设备使用与畜禽的无害化降解处理,通过高温高压灭菌降解工艺,对废弃性的原料(羽毛、动物毛皮、病残畜禽、动物尸体等)达到化制降解、灭菌的效果,并可从中提取骨粉、油脂等副产品。
该设备符合GB《病害动物和病害动物产品生物安全处理规程》要求,能完全杀灭标准规定的重大动物疫病,提高动物防疫质量,防止病害动物产品流入市场起到重大作用,是农业部首先推广的病害动物无害化处理设备。
工作原理:利用高压饱和蒸汽,通过设备夹套对畜尸组织加热灭菌达到化制降解的目的。化制降解过程中蒸汽不直接与畜尸组织接触而循环于夹套中,保证了蒸汽的清洁,从而使废水的产出量大大降低,节约了废水处理成本;并且废水主要来自畜尸自身所含水分,在后续的烘干过程中也大大节省了烘干时间,较之湿化法有很大的优化提升和的效果。干化法目前在病害畜禽无害化处理放慢应用广泛,是目前先进的畜禽无害化降解处理方法。
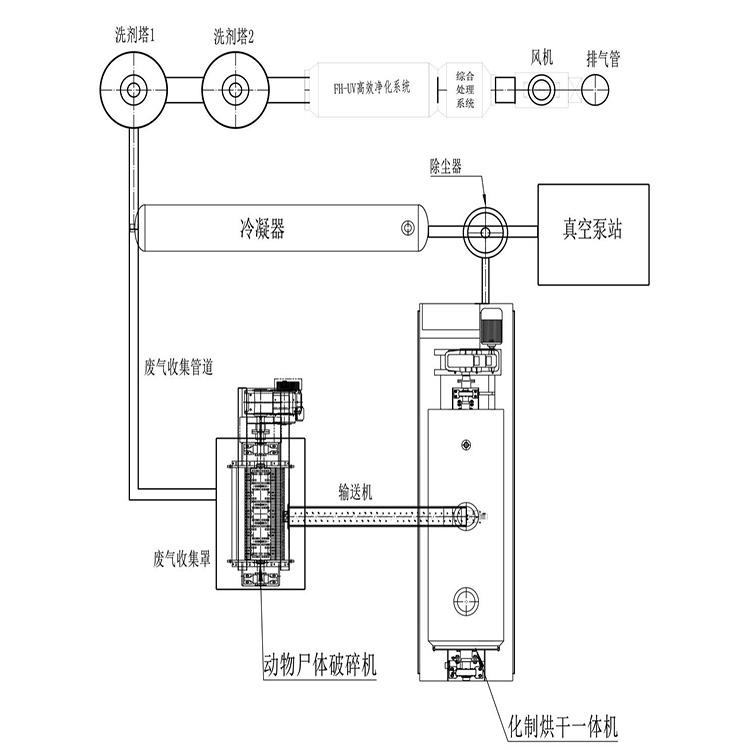
工作流程;动物尸体预碎后密封输送到化制罐内——高温高压灭菌、卸压及废气处理——烘干缓存——压榨脱脂——除尘及废气处理——粉碎——储料包装
处理量大,处理时间短,应对突发疫情能力强;
所产生的副产品为骨肉粉和动物脱脂,该副产品市场价值高;
全程密闭生产无异味,避免环境二次污染,符合防疫法规要求;
控制系统采用PLC智能控制系统,操作简单。节省人工;
排放物:排放气体符合中华人民共和国《环境空气质量标准》GB,排放污水符合中华人民共和国《污水综合排放标准》GB8978—1996
设备特点:
单批处理量大,灭菌效果安全彻底,处理效率稳定快速。将整车动物尸体放入撕碎机撕碎后通过密闭螺旋输送机直接送入降解机内处理,无需人畜接触。
夹套结构,内充蒸汽。搅拌轴充汽。增大换热面积,提高生产效率。高温160℃,高压8MPa,降解时间保持30分钟以上杀菌彻底,无二次污染。冷藏动物尸体无需解冻直接可以处理。
整体式钢结构支架,可任意改变定制安装位置。
智能化程度高,可远程操作及无人操作,批次处理量可达到3---5吨,操作省工省时,简单快捷。
外保温采用不锈钢板,增强抗腐蚀的能力,延长使用寿命且外表美观。
利用蒸汽回收系统,将蒸汽回收至锅炉降低能源消耗节省水源。






